Bateria umywalkowa stojąca KFA Armatura SALTO, chrom, montaż blat / otwór na baterię
Bateria salto bezdotykowa z mieszaczem zewnętrznym chrom
Informacje dodatkowe
- Seria: bezdotykowe
- Klasa: Specjalne
- Norma: PN-EN 15091:2014-02
Parametry techniczne
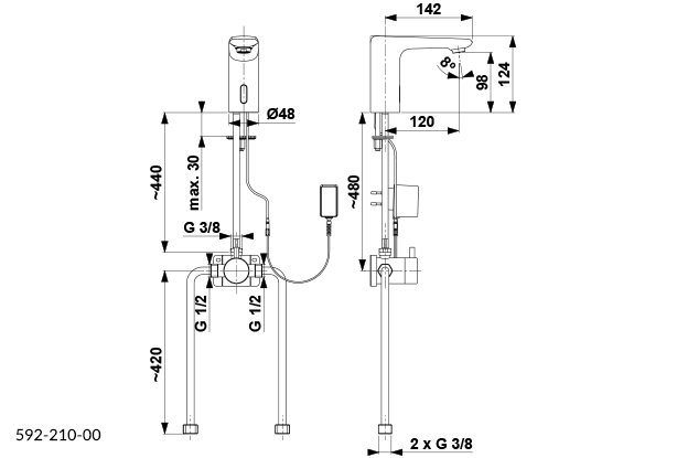
- Element sterujący: elektrozawór zintegrowany w baterii
- Napowietrzacz: tak
- Przepływ wody [l/min]: 4,5
- Ciśnienie robocze [atm]: 3
- Temperatura wody ['C] maks.: ≤90/ 65
- Grupa akustyczna: II
- Wylewka: stała
- Długość wylewki [mm]: 120 mm
- Zasilanie: transformator 100-230 V AC, 50-60 Hz, 6V DC lub 4 x baterie AA 1,5 V
- Zestaw montażowy: śruba montażowa
Dane techniczne
Akcent kolorystyczny
Chrom
Grupa akustyczna wg DIN-52 218
Grupa II. <=30 dB(A)
Klasa przepływu
A
Kolor podstawowy
Chrom
Liczba otworów do baterii
1 otwór
Materiał baterii
Mosiądz
Mechanizm zamykający
Inne
Obróbka powierzchni
Polerowanie
Połączenie zasilające
Inne
Rodzaj wylewki
Inne
Rozmiar połączenia zasilającego
3/8 cala
Sposób montażu
Blat / otwór na baterię
Stojąca
Tak
Zabezpieczenie powierzchni
Chromowanie
Dane logistyczne
Opakowanie zbiorcze 1
Jednostka zbiorcza opak.
opak
Masa brutto [kg]
2,25
Długość [m]
0,325
Szerokość [m]
0,195
Wysokość [m]
0,085








